一般的節能燈只能在220V的電壓下工作,在車、船上采用蓄電池供電的場合就無法使用了。本文介紹的節能燈可用24V的直流低壓使節能燈正常發光。
工作原理
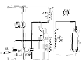
電原理圖如圖1所示。接通電源時,電流通過電阻R1、線圈n2到三極管V的基極,使三極管V導通。這是線圈n1中有電流通過,使脈沖變壓器T產生磁通,磁通的變化使線圈n2產生感應電動勢,此電動勢通過R2加到三極管V的基極和發射極,產生基極電流而形成自激,使三極管迅速飽和。由于這是三極管的集電極電流繼續增大,磁通也不斷增大,當磁通飽和后,n2中的感應電動勢下降為零,磁通隨之減少,變壓器線圈n1和n2感應出極性相反的電動勢,使三極管迅速截止。然后三極管在電源電壓的作用下又開始從截止到飽和,如此循環往復產生了振蕩。這是在線圈n3上就感應出脈沖高壓使燈管點燃。
圖中R1為啟動電阻使開始時電路能正常工作。電阻R2為偏流電阻,向三極管V提供一個合適的基極電流。電容C1為加速電容,用于改善加在三極管V上的脈沖電壓波形。C2的作用是減少加在三極管集-射極上的尖峰電壓,防止三極管被擊穿。

元件選擇
三極管V用MJE13005的塑封管。變壓器T用EE25鐵氧體磁芯,線圈n1、n2都用0.35mm的漆包線繞制,其中n1繞60圈,n2繞7圈,n3用0.28mm的漆包線繞100圈。電阻R1、R2用1/8W碳膜電阻,C1用15n耐壓63V的滌綸電容,C2用100p耐壓為400V的瓷片電容。燈管用9W節能燈管。
制作和調試
先根據要求繞制變壓器T。在塑料骨架上先繞線圈n1,再繞線圈n2,最后繞n3,并注意各線圈的同名端。繞好后裝上磁芯,并用膠紙封緊以防止松動。再根據圖2制成線路板。先裝上變壓器焊好,三極管裝上18mm*25mm的U字型散熱片后焊到線路板上,然后再焊其他元件。找一只9W/220V的節能燈,將原線路板焊去,裝上制作好的24V線路板并固定好。為了使節能燈中的三極管工作時熱量能散發出去,需在外殼上開一些小孔。制作好的節能燈可在20-26V的電壓下工作,工作電流約300mA,但要注意電源的極性不能接反。

烜芯微專業制造二極管,三極管,MOS管,橋堆等,20年,工廠直銷省20%,1500家電路電器生產企業選用,專業的工程師幫您穩定好每一批產品,如果您有遇到什么需要幫助解決的,可以直接聯系上方的聯系號碼或加QQ,由我們的銷售經理給您精準的報價以及產品介紹

